高压变频器一种新型备用投切技术在纸业厂的应用
发布时间:2020-04-14 作者:JN江南体育官方网站
1前言
东莞市上隆纸业有限公司成立于2007年,位于广东省东莞市中堂镇潢涌工业园、广东省中堂北海仔造纸产业基地内。傍依东江,北接广州,南壤深圳,毗邻港澳,广园、广深、107国道三条经济大动脉与黄浦、新沙港、虎门码头及广深铁路中转站构成纵横交错、四通八达的交通网络,为公司的生产经营提供了得天独厚的水陆地理条件。
公司一期工程投资了5亿元,装备了一台130吨循环硫化床锅炉和18000kW汽轮发电机组,二条4800cm,600m/min的高速抄纸机及大型水力碎浆机、高浓碎浆机、热分散设备、大直径盘磨机、多压力成型器等。主要产品有高强瓦楞原纸、挂面箱板纸、仿牛皮卡纸。
2008年,在自备电站建设时引进了JN江南体育官方网站电子公司的710kW/10kV和560kW/10kV两台高压变频器,分别用在1#和2#的引风机上。投运后,设备一直比较运行稳定,节能效果明显。
近年,由于现场环境酸性比较强,对设备腐蚀严重。为了保证生产的稳定,方便对高压变频器进行维护检修,用户准备增加一台备用变频器。JN江南体育官方网站电子科技股份有限公司采用第六代高压变频器为现场设计了一种新型备用投切应用。
2 火力发电工艺介绍
2.1自备电厂生产过程
发电厂的生产过程概括起来是:先把煤磨成很细的煤粉,再借助热风送入锅炉内充分燃烧,使储存于燃料中的化学能转变为热能;锅炉内的水吸热后在一定压力下变为饱和蒸汽,饱和蒸汽在过热器内继续加热成过热蒸汽,沿新汽管道进入汽轮机,在汽轮机内膨胀做功,驱动汽轮发电机组旋转,将蒸汽内能转换成汽轮发电机组转子系统旋转的机械能;发电机转子旋转时,在发电机转子内由励磁电流形成的磁场也随之旋转,使定子线圈所交链的磁通发生周期性的变化,在定子线圈中产生感应电势,发出电能,供给厂区用电设备。
图1
发电厂生产过程框图
2.2自备电厂生产工艺流程
电厂主要设备:锅炉、汽轮机、发电机。
电厂主要组成:风系统、燃料输送系统、给水蒸汽系统、冷却系统。锅炉是一个换热器,主要由炉膛、水冷壁、过热器、省煤器、空气预热器组成。
图2
电厂生产工艺流程

图3
自备电厂现场图
电厂排烟系统:提供锅炉燃烧的氧气,带动干燥的燃料进入炉膛,维持炉膛稳定风压以稳定燃烧。
一次风机:将干燥燃料送入炉膛。
二次风机:克服空气预热器、风道及燃烧器阻力,输送燃烧风,维持燃料充分燃烧。
引风机:将烟气排除,维持炉膛压力,形成流动烟气。
3JN江南体育官方网站备用变频器改造设计
3.1主回路结构
图4
变频器改造主回路图
3.2逻辑控制介绍
1#和2#是原来两套变频器系统,3#是新上备用变频器。正常情况下KM3,KM8吸合,1#和2#变频器分别驱动两台电机。假如1#变频器出现故障,KM3交流接触器断开,KM5吸合。3#变频器以飞车启动模式把电机带起来,不影响生产。假如2#变频器出现故障,KM8交流接触器断开,KM6吸合,3#变频器以飞车启动模式把电机带起来。把故障变频器维修好后,给3#备用变频器切换信号,3#变频器输出交流接触器KM5或KM6断开,原来对应的接触器吸合,维修后的变频器以飞车形式启动。同样,如果开始投入的是2#和3#变频器,其中的一台出现故障,也可以切换到1#变频器上。实现了1#,2#、3#三台变频器之间的任意切换。
(1)刀闸状态错误报警
开机状态下K1断开报警。
开机状态下K2断开报警。
(2)接触器逻辑错误
所有接触器该合未合或该断未断报接触器故障。
KM5或KM6逻辑错误作为重故障处理:封波,停机,联跳高压。
刀闸错误状态和接触器逻辑错误状态使用Modbus
Address 18 VW314,具体见表1所示。

(3)开机刀闸条件2
开机刀闸条件2满足的条件为:K1闭合,K2闭合,KM5或KM6有且只有一个吸合,有高压就绪。
(4)高压允许刀闸条件
高压允许刀闸条件1满足的条件:K1闭合,K2闭合。高压允许刀闸条件2始终不满足。
(5)联跳高压刀闸条件
联跳高压刀闸条件满足的条件:无接触器逻辑错误,K1闭合,K2闭合
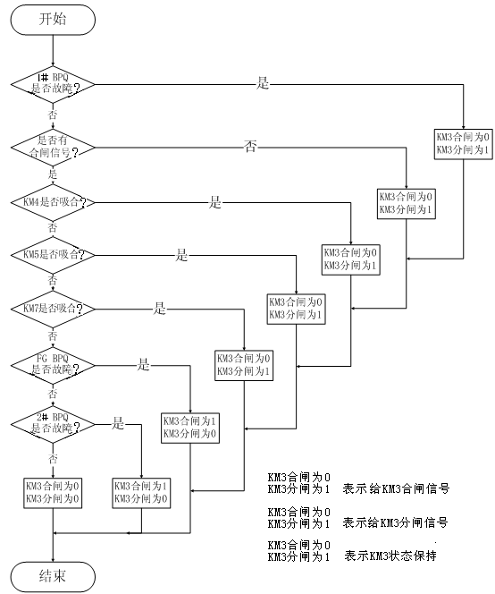
(6)KM3控制逻辑
KM3的逻辑控制如图5所示
图5
KM3的逻辑控制
(7)KM4的控制逻辑
KM4的合断逻辑与KM3类似,只是吸合条件判断变为判断KM3是否吸合。
(8)KM5的控制逻辑
KM5的合断逻辑除必须先满足FGI变频器满足无故障,无急停状态,K1闭合,K2闭合,有高压就绪的条件下,还要满足与KM3类似的互锁条件。
(9)KM6的控制逻辑
KM6的控制逻辑与KM5类似。
(10)KM7的控制逻辑
KM7的控制逻辑与KM3类似,条件与KM3的条件如同镜像。
(11)KM8的控制逻辑
KM8的控制逻辑与KM7类似,只是吸合条件判断变为判断KM7是否吸合。
经过此种逻辑控制,实现了3#变频器与其他两台变频器的切换逻辑功能。
4JN江南体育官方网站第六代高压变频技术优势
具体来说,风光第六代高压变频器除具有一般普通高压变频器的性能外,还具有以下突出特点:
(1)采用高速DSP作为中央处理器,运算速度更快,控制更精准。
(2)矢量控制技术,通过测量和控制交流电动机定子电流矢量,根据磁场定向原理分别对交流电动机的励磁电流和转矩电流进行控制,从而达到控制交流电动机转矩的目的。启动转矩大,转矩动态响应快,调速精度高,带负载能力强。
(3)快速飞车启动功能。能够识别电机的速度并在电机不停转的情况下直接起动。在变频器受到负载冲击保护后可对其自动复位,然后再自动启动,即可避免重要场合(如水泥厂高温风机)变频保护停机造成的损失。快速飞车启动技术可实现变频器在0.1s之内从保护状态复位重新带载运行。
(4)工频/变频无扰切换技术。现在的高压变频调速系统一般设置工频旁路切换柜,变频器发生故障时能使高压电机转至工频运行,旁路切换有手动旁路和自动旁路切换两种型式,手动旁路需人工操作,适应于无备用装置或不重要的运行工况,自动旁路可在变频器发生故障后直接自动转换至工频运行。JN江南体育官方网站公司提供的自动旁路切换柜,不仅可实现变频故障情况下自动由变频转换至工频运行状态,还可实现在变频检修完毕后由工频瞬间转换至变频运行的功能,整个转换过程不会对用户设备的运行造成任何影响。
(5)电网瞬时掉电重启技术,电网瞬间掉电可自动重启,可提供最长60s的等待时间。
(6)线电压自动均衡技术(星点漂移技术)。变频器某相有单元故障后,为了使线电压平衡,传统的处理方法是将另外两相的电压也降至与故障相相同的电压,而线电压自动均衡技术通过调整相与相之间的夹角,在相电压输出较大且不相等的前提下保证较大的线电压均衡输出。
(7)振荡抑制技术,电机轻载或者空载的时候会出现局部不稳定现象,这时电流幅值波动很大,电流的振荡有可能会导致系统因为过流或过压而触发保护。JN江南体育官方网站公司采用优越的电流算法,有效地抑制电流的振荡,保证系统稳定可靠的工作。
(8)多机主从控制技术,变频器具备主从控制功能,多台变频器之间可通过数据总线组成主从控制网络。将其中的一台设为主机,其他设为从机,主机实时采集各从机的状态信息,同时发送给各从机频率、转矩指令,实现各台变频器的功率平衡和综合控制。该技术适用于皮带机、摩擦式提升机等需要功率平衡控制的场合。
(9)输出电压自动稳压技术,变频器实时检测各单元母线电压,根据母线电压调整输出电压,从而实现自动稳压功能。避免电网波动对输出电压的影响。
(10)故障单元热复位技术,若单元在运行中故障,且变频器对其旁路继续运行,此时可在运行中对故障单元进行复位,不必等变频器停机。
(11)单元直流电压检测:实时显示检测系统的直流电压,从而实现输出电压的优化控制,降低谐波含量,保证输出电压的精度,提升系统控制性能,并可使保证运行维护人员实现对功率单元运行状况的全面把握。
(12)具备突发相间短路保护功能。如果由于设备原因及其他原因造成输出短路,此时如果变频器不具备相间短路保护功能,将会导致重大事故。变频器在发生类似问题时能够立即封锁变频器输出,保护设备不受损害,避免事故的发生。
(13)限流功能:当变频器输出电流超过设定值,变频器将自动限制电流输出,避免变频器在加减速过程中或因负载突然变化而引起的过流保护,最大限度减少停机次数。
(14)多种控制方式,可选择本机控制、远控盒控制、DCS控制支持MODBUS、PROFIBUS等通讯协议频率设定可以现场给定、通讯给定等支持频率预设、加减速功能。
5结束语
在经过现场安装调试后证明,JN江南体育官方网站电子此种备用设计结构简单,经济实用,满足了现场工艺要求。为我们在其他现场进行类似改造时提供了一种可借鉴的经验。